| 产品名称: | 黄铜法兰截止阀 | 产品型号: | Z45W-10T/16T |
| 公称通径: | DN15~DN150 | 结构形式: | 截止式 |
| 公称压力: | 1.0Mpa~1.6Mpa | 连接方式: | 法兰 |
| 适用温度: | -20ºC~+150ºC | 驱动方式: | 手轮 |
| 阀体材质: | 黄铜 | 制造标准: | 国标GB、德国DIN、美国API、ANSI |
| 适用介质: | 水、油、蒸汽 | 生产厂家: | 浙江高川机械科技有限公司 |
产品说明
J45W-10T/16T黄铜法兰截止阀的启闭件是圆柱形的阀瓣,密封面呈平面或锥面,阀瓣沿流体的中心线作直线运动。黄铜法兰截止阀只适用于全开和全关,一般不用来调节流量,允许临时作调节和节流。广泛用于石油、化工、制药、化肥、电力、城建、水处理行业等各种工况的管路上,作为切断或接通管路介质。
产品特点
1、结构简单,制造和维修比较方便
2、工作行程小,启闭时间短
3、密封性好,密封面间磨擦力小,寿命较长
主要零件材料
| 零件 名称 | 阀体、阀盖、阀瓣 | 密封圈 | 阀杆 | 填料 | 垫片 |
| 材料 | 黄铜 | 黄铜 | 铜/不锈钢 | 石墨 | 聚四氟乙烯 |
主要性能规范
| 公称压力 (MPa) | 试验压力PS(MPa) | 工作压力Ps | 工作温度℃ | 适用介质 |
| 壳体 | 密封 |
| 1.6 | 2.4 | 1.76 | 1.6 | ≤200 | 油类 |
| 硝酸类腐蚀性介质 |
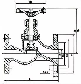
外形结构图

主要外形尺寸
| 公称压力 PN(Mpa) | 公称通径 DN | 尺 寸 | 重量Kg |
| L | D | D1 | D2 | D6 | b | Do | H | H1 | Z-фd |
| 1.6 | 15 | 130 | 95 | 65 | 45 | - | 14 | 75 | 110 | 119 | 4-ф14 | 2 |
| 20 | 150 | 110 | 75 | 55 | - | 14 | 75 | 110 | 120 | 4-ф14 | 3 |
| 25 | 160 | 115 | 85 | 65 | - | 14 | 75 | 116 | 126 | 4-ф14 | 4 |
| 32 | 180 | 135 | 100 | 78 | - | 15 | 120 | 143 | 160 | 4-ф18 | 6.1 |
| 40 | 200 | 145 | 110 | 85 | - | 16 | 120 | 147 | 168 | 4-ф18 | 8.2 |
| 50 | 230 | 160 | 125 | 100 | - | 16 | 160 | 172 | 194 | 4-ф18 | 11 |
| 65 | 290 | 180 | 145 | 120 | - | 18 | - | - | - | 4-ф18 | 28 |
| 80 | 310 | 195 | 160 | 135 | - | 20 | - | - | - | 8-ф18 | 34 |
| 100 | 350 | 210 | 180 | 155 | - | 20 | - | - | - | 8-ф18 | 43 |
| 125 | 400 | 245 | 210 | 185 | - | 22 | - | - | - | 8-ф18 | 70 |
| 150 | 480 | 280 | 240 | 210 | -- | 24 | - | - | - | 12-ф23 | 95 |