本案例为西门子S7-1200 PLC通过稳联Modbus转EtherNet/IP网关连接AB PLC的配置案例。
使用的硬件设备如下:
1:西门子S7-200 PLC
2:AB PLC(1769-L32E)一台
3:Modbus转EtherNet/IP网关一台(型号:WL-ABC2001)
4:电脑一台

5、操作步骤,打开RSLogix5000,进行硬件组态,首先添加Modbus转EtherNet/IP网关的EDS文件;

6、安装完成后添加模块,选择New Module;

7、输入EIP寻找Modbus转EtherNet/IP网关模块,名称显示为EIP001;

8、双击Modbus转EtherNet/IP网关模块设置参数;

9、设置Modbus转EtherNet/IP网关的设备名称(名称可随意)和IP地址,本例为KJ1 IP192.168.1.5;

10、点击Change设置数据的输入输出长度,本例为16个字节;

11、下载配置到PLC;

12、打开Modbus转EtherNet/IP网关配置软件,新建项目选择EIP2MM;

13、设置与PLC的通讯参数;


14、要与PLC那边一一对应,设置Modbus转EtherNet/IP网关的modbus参数,波特率,奇偶校验,数据位,停止位等(注意,在奇偶校验不为无时数据位请选择9);

15、在Modbus RTU处单击鼠标右键选择插入从站站号;

16、填写从站站号,如有多个modbus设备可添加多个从站;

17、同样在NODE处单击鼠标右键插入功能码,并填写读取的寄存器参数;

18、配置完成后选择Modbus转EtherNet/IP网关的com口进行下载;

19、Modbus转EtherNet/IP网关重新上电后即可正常使用;
20、设置西门子S7-200PLC,打开S7-200plc编程软件,选择菜单栏中触点建立【常开触点】;

21、将常开触点命名为【SM0.1】,在项目树中找到【库】点击打开;

22、然后在【库】文件中找到【modbus Slave Port0】点击打开;

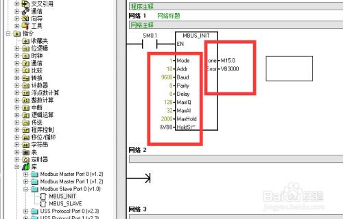
23、然后选择【MBUS-INIT】创建到程序块中;

24、参数“地址”(Addr)将地址设置为10;
参数“波特”(Baud)将波特率设置为9600。
参数“奇偶校验”(Parity)设置为0(无奇偶校验)
参数“端口”(Port)设置物理通信端口设置为0
参数“延时”(Delay)设置为0
参数MaxIQ用于设置Modbus地址设置为128
参数MaxAI用于设置Modbus地设置32
读取存储数量(MaxHold)设为2000
起始地址设置为【&vb0】
后面的数据为缓存数据;

25、然后选择【MBUS-SLAVE】创建到程序块2中,然后设置参数值;

26、然后在程序块中选择【库存储区】点击进入;

27、在弹出的【库存储区分配】窗口中选择【建议地址】。点击确定后就创建完成了。将Modbus转EtherNet/IP网关重新上电后即可正常工作,读取200PLC的数据;

以上为稳联Modbus转EtherNet/IP网关连接西门子S7-1200 PLC和AB PLC(1769-L32E)的配置案例。

